山東天合環境科技有限公司
聯系人:李經理
聯系電話:13276363035
QQ:867220900
公司地址:山東省濰坊市高新區光電路155號光電產業加速器(一期)
PRODUCT
聯系人:李經理
聯系電話:13276363035
QQ:867220900
公司地址:山東省濰坊市高新區光電路155號光電產業加速器(一期)
產品型號:6422-4101
產品品牌:云境天合
更新時間:2025-09-19
一、光時域反射計產品綜述
6422光時域反射計具備單模1310nm、1550nm、1490nm、1625nm、1650nm,多模850nm、1300nm和定制特殊波長的測試能力,可提供單波長、多波長、在線測試等多種模塊,最大動態范圍46dB,可用于干線遠距離多分支通信網絡測試;最小事件盲區0.8m,近端的連接情況可清晰分辨;最高2.5cm采樣分辨率,能夠準確定位事件點。另外提供了穩定光源、光功率計、可視紅光源、光纖端面檢查儀、WiFi模塊等多種便捷的功能選件。
二、光時域反射計主要特點
最大46dB動態范圍,256k數據采樣點;
PON網絡在線測試功能;
單多模一體測試功能;
通信光自動監測功能;
支持Bellcore GR196及SR-4731文件格式。
1.快速自動測試
6422的自動測試功能使得用戶無需了解更多的有關該儀器操作的細節,測試步驟變得非常簡單,只需要將光纖接入產品對應OTDR端口、點擊【測試】按鈕即可,儀器會自動設置相應的測試條件并給出最終測試結果,包括測試曲線和事件列表等。
2.特有的PON網絡測試功能
6422是光纖接入網及FTTx的測試儀器,內置有PON網絡測試功能,能夠透過多達1:128的光分路器,可以實現對PON網絡各分支的測試。
3.自動來光監測及告警功能
當OTDR測試光纖鏈路時,如果光纖中有通信光信號,會造成測試結果不準確,甚至會對儀器內部的探測器造成不可恢復的損壞。6422具有對被測光纖中的通信光信號自動監測功能,被測光纖只要接入到6422的光接口中,測試階段自動感應并監測光纖中是否有通信光信號,一旦監測到有光信號,將及時提示告警信息,為儀器提供及時的保護。
4.光纖鏈路事件智能圖示顯示功能
選擇分析模式切換按鈕,可對當前的軌跡曲線進行圖形化分析,并顯示圖形化分析界面。
5.光纖端面檢查功能
儀器選配了端面檢測功能,點擊【端面檢測】按鈕,將進入到端面檢測操作界面。
三、光時域反射計典型應用


四、技術規范
最大動態范圍 | 詳見“6422 OTDR各標準模塊技術規范” |
測距準確度 | ±(0.75+距離×0.0025%+取樣間隔)m,不計折射率誤差 |
測距分辨率 | 0.025、0.05、0.1、0.2、0.5、1、2、4、8、16、32m |
測試量程 | 0.4、0.8、1.6、3.2、6.4、16、32、64、128、256、512km(單模); 0.4、0.8、1.6、3.2、6.4、16、32km(850nm多模) |
測試脈寬 | 3、5、10、30、80、160、320、640、1280、5120、10240、20480ns(單模); 3、5、10、30、80、160、320、640、1280ns(850nm多模) |
最大采樣點數 | 256k |
線性度 | 0.03dB/dB |
損耗分辨率 | 0.001dB |
折射率設置范圍 | 1.00000~1.99999(步長0.00001) |
距離單位 | 千米、米、千英尺、英尺 |
顯示 | 800×480、7英寸TFT彩色LCD(標配電容觸摸屏) |
光輸出接口 | FC/UPC(標配,可選配LC/UPC、SC/UPC、ST/UPC、FC/APC) |
界面語言 | 可選簡體中文、英文 (可支持其它語言定制需求) |
外部接口 | USB、Micro-USB、10M/100M以太網、Micro SD |
電源 | AC/DC適配器:AC100V~240V、50/60Hz、1.5A 直流:15V±2V(2A) 內部鋰電池:10.8V,電池工作時間:8小時 |
最大功耗 | 10W(非充電) |
外型尺寸 | 寬×高×深≤252mm×180mm×55mm |
重 量 | ≤1.8kg |
環境適應性 | 工作溫度:-10℃~+50℃(電池充電:5℃~40℃) 存儲溫度:-40℃~+70℃(電池:-20℃~60℃) 相對濕度:5%~95%,無結露 |
VFL(選件)
工作波長:650nm±20nm
輸出功率:2mW(典型)
工作模式:CW、1Hz、2Hz
l光功率計(選件)
波長范圍:850nm~1650nm
功率范圍:-60dBm~+3dBm(或-40dBm~+26dBm)
不確定度:±5%(-25dBm、CW)
l穩定光源(選件)
工作波長:與OTDR工作波長相同
輸出功率:≥-5dBm
工作模式:CW、270Hz、1kHz、2kHz
lWiFi模塊(選件)
通過WiFi模塊,完成手機客戶端與OTDR的互聯,完成手機對OTDR進行遠程控制并接收OTDR回傳的測試結果。
l光纖端面檢查儀(選件)
l6422 OTDR各標準模塊技術規范
1.單波長模塊
模塊號 | 工作波長 | 波長 | 動態范圍1(dB) | 事件盲區2(m) | 衰減盲區3(m) |
6422-1105 | 單模1625nm (內置濾波器) | 單 波 長 | 36 | 1.5 | 4.5 |
6422-1106 | 單模1650nm (內置濾波器) | 36 | |||
6422-1201 | 多模850nm | 24 | 1.5 | 8 | |
6422-1202 | 多模1300nm | 36 |
2.雙波長模塊
模塊號 | 工作波長 | 波長 | 動態范圍1(dB) | 事件盲區2(m) | 衰減盲區3(m) |
6422-2101 | 單模1310/1550nm | 雙 波 長 | 37/35 | 1.5 | 8 |
6422-2102 | 單模1310/1550nm | 42/40 | 0.8 | 4.5 | |
6422-2103 | 單模1310/1550nm | 45/ 42 | |||
6422-2105 | 單模1550/1625nm (內置濾波器) | 36/36 | 1.5 | 8 | |
6422-2107 | 單模1550 /1650nm (內置濾波器) | 36/36 | |||
6422-2109 | 單模1310/1550nm | 46/46 | 0.8 | 4.5 | |
6422-2108 | 單模1310/1550nm | 30/28 | 1.5 | 8 | |
6422-2201 | 多模850nm/1300nm | 26/34 | 1.5 | 8 |
3.三波長模塊
模塊號 | 工作波長 | 波長 | 動態范圍1(dB) | 事件盲區2(m) | 衰減盲區3(m) |
6422-3101 | 單模1310/1490/1550nm | 三 波 長 | 37/35/35 | 1.5 | 8 |
6422-3102 | 單模1310/1550/1625nm (內置濾波器,雙光口) | 37/35/35 | |||
6422-3103 | 單模1310/1550/1625nm (內置濾波器,單光口) | 42/40/40 | 0.8 | 4.5 | |
6422-3104 | 單模1310/1550/1650nm (內置濾波器,單光口) | 42/40/40 | |||
6422-3105 | 單模1310/1550/1650nm (內置濾波器,雙光口) | 37/35/35 | 1.5 | 8 | |
6422-3106 | 單模1310/1550/1625nm (內置濾波器,單光口) | 30/28/28 |
4.四波長模塊
模塊號 | 工作波長 | 波長 | 動態范圍1(dB) | 事件盲區2(m) | 衰減盲區3(m) |
6422-4101 | 1310/1490/1550/1625nm (內置濾波器,雙光口) | 四 波 長 | 37/35/35/35 | 1.5 | 4.5 |
6422-4105 | 1310/1490/1550/1650nm (內置濾波器,雙光口) | 37/35/35/35 | |||
6422-4001 | 單模1310/1550nm 多模850/1300nm | 37/35/26/34 | 1.5 | 8 | |
6422-4002 | 單模1310/1550nm 多模850/1300nm | 30/28/24/28 |
注:
1.環境溫度23℃±5℃,最大測試脈沖寬度,平均時間大于180s,SNR=1;
2.量程≤1.6km、脈寬3ns,光纖端面反射損耗≥40dB,典型值;
3.量程≤1.6km、脈寬5ns或更小脈沖,光纖端面反射損耗≥50dB,典型值。
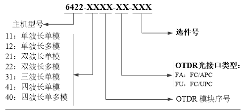
五、光時域反射計訂貨信息
主機:6422光時域反射計
標配:
序號 | 名稱 | 說明 |
1 | 6422光時域反射計主機 | 內含鋰電池 |
2 | 電源線組件 | 輸入電壓100-240Vac,50Hz-60Hz,2.0A 輸出電壓15V,輸出電流≥3A |
3 | 用戶手冊 | - |
4 | 產品合格證 | - |
5 | 專用軟包 | - |
可選附件:
選件編號 | 名稱 | 型號/參數 |
6422-001 | U盤 | 存儲容量≥4GB |
6422-002 | SD卡 | 存儲容量≥8GB |
6422-003 | USB數據線 | 長度≥0.5m |
6422-004 | 備用電池包 | 6422專用電池包 |
6422-005 | LC適配器 | - |
6422-006 | SC適配器 | - |
6422-007 | ST適配器 | - |
6422-008 | VFL(紅光源) | 波長:650nm±20nm,輸出功率≥2mW |
6422-009 | OPM(光功率計) | 波長范圍:850nm~1650nm,功率范圍:-60dBm~+3dBm |
6422-010 | LS(光源) | 輸出波長與OTDR模塊相同,輸出功率≥-5dBm |
6422-011 | 專用工程塑料箱 | |
6422-012 | 光纖端面檢測儀 | 放大倍數≥200,USB接口 |
6422-013 | WiFi模塊 |
選購信息:

注:主機與OTDR模塊可分別單選,支持一個主機配多個OTDR模塊。
注:由于設計改進的需要,上述內容如有改變,恕不另行通知